本篇文章內容由[中國幕墻網]編輯部整理發布:
尼龍隔熱條按外形分為標準條和異型條,實心條和空心條。所謂標準條即標準件,各家幕墻公司能夠通用,尺寸是固定的,如l型,T型等,模具也是通用的,整體技術比較成熟;異型條是幕墻設計師創新的產品,需要專門開模(詞條“開模”由行業大百科提供)制作。尼龍隔熱條模具制作相比密封膠條,工藝復雜,周期長,開模費較貴,且一旦開出了模具,再進行結構調整的可能性極小,修模費用相當于重做模具,所以在設計這類產品時,需特別謹慎考慮以下三個方面:
一、結構設計
1.1結構的對稱性:
借鑒標準條的設計特點,異型條也應盡可能簡化設計,不要過于追求結構創新,設計成過于奇形怪狀、無規律的結構,對稱性設計可以明顯減輕空心和大尺寸隔熱條的波浪彎曲現象;
1.2壁厚的一致性:
截面(詞條“截面”由行業大百科提供)的壁厚應盡可能保持一致性,主要目的就是為了減少擠出(詞條“擠出”由行業大百科提供)時,由于厚度不一致時所產生的收縮不平均而導致的彎曲,見圖1

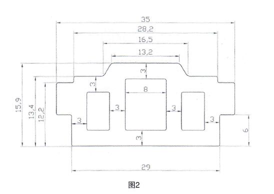
1.3壁厚的取值范圍:
壁厚的取值范圍在1.5~5mm左右,既可以滿足隔熱要求,又能保持了足夠的力學性能,還有利于生產擠出的穩定性(詞條“穩定性”由行業大百科提供);當壁厚超過15mm時,應考慮采用空心結構,優化案例見圖2;

1.4圓角位設計:
尼龍隔熱條含有約25%的玻纖,材質特性決定了尼龍條生產工藝的復雜,通常采用“硬頂”擠出的工藝,圓角位應當設計至少為R0.3,可以延長模具使用壽命,還可以預防隔熱條邊緣鋒利刮手和造成包裝物的破損;
1.5裝配間隙:
尼龍隔熱條產品圖必須和鋁合金型材的裝配圖結合設計,一定要依照型材的表面處理方式和裝配方式,同時要考慮尼龍的吸水性,評估彎曲數值對使用的影響,綜合考慮裝配間隙,通常在0.2~0.5mm左右;
1.6變形(詞條“變形”由行業大百科提供)標準:
尼龍隔熱條尤其是異形,空心隔熱條有彎曲變形是不可避免的,但是,控制在一定范圍內,是可以滿足使用的,見圖3

二、配方設計
2.1加工性:
異型隔熱條所用材料的加工性比標準條I型、T型等更高,且GB/T 23615.1中規定了尼龍隔熱條玻纖含量為25±2.5%,PA66的主體材料含量為65%,所以主要通過選擇不同粘度的PA66型號按適當比例并用調整加工性;對不同結構的異型隔熱條使用不同加工性的配方;
2.2相容性:
異型尼龍隔熱條在安裝時,常常需要硅酮密封膠(詞條“硅酮密封膠”由行業大百科提供)做封水處理,故而,相容性和粘接強度也是必須考慮的,不能單純考慮材料的流動性,加入過多的潤滑劑、流動助劑,防止小分子材料析出表面,破壞粘接強度(詞條“強度”由行業大百科提供)或變色;
2.3硬度控制:
GB/T 23615.1中規定尼龍隔熱條硬度范圍邵D80±5,考慮到異型隔熱條擠出工藝復雜性,控制硬度范圍邵氏D度75-80之間,效果較好;
三、模具設計
3.1冷卻水流道的影響:
隔熱條模具非常復雜,典型圖片如圖4∶

其中定型板內的水冷流道設計非常關鍵,直接影響擠出的連續性,流道距離型腔過近,容易造成模具爆裂、漏水,過遠則往往造成成品冷卻不足,出現竹節現象,表面粗糙和彎曲變形;不同結構的隔熱條,應根據隔熱條的壁厚,設計成合理的流道間距;冷卻水宜采用蒸餾水為冷卻介質,輔以可以控溫的工業冷水機,并具備有流量調節功能。
3.2模具表面光潔度:
眾所周知,模具表面光潔度和模具鋼材材質和熱處理工藝有直接關系,空心隔熱條模芯應采用高溫特氟龍表面噴涂工藝,提高表面光滑程度,減少擠出阻力;
3.3模具的組裝工藝:
尼龍模具定型模板由內外兩塊模板鑲嵌焊接,對組裝的精度要求較高,應先焊接后再上進口設備慢走絲切割,防止模具內部應力集中,高溫受壓時產生爆裂漏水。經過對比,氬弧焊比銅焊對模具的影響較小,焊接時應根據工件大小,精心調節電流,控制焊接溫度在一定范圍。
異型尼龍隔熱條是一個復雜的系統工程,從前端設計到后期的批量生產,從結構設計到配方設計以及模具設計,只要每一個環節都謹慎對待,科學設計,是可以做出物美價廉的好產品。【完】



市場上用到的斷橋鋁隔熱條有尼龍隔熱條和PVC隔熱條。按每平方計算的話,尼龍隔熱條比pvc隔熱條的要貴到10多元,而市場上用的較多的是PVC隔熱條。因為由于顧客對斷橋隔熱門窗的不了解,導致顧客只貪求便宜,商家又為了達到利潤,而用PVC隔熱

一種專門用于建筑鋁合金門窗的新型尼龍隔熱條,近日在河北衡水金輪塑業有限公司研制成功并投放市場。
隨著我國建筑工程的迅速發展,所使用的橡膠、橡塑隔熱材料的物理性能及使用壽命已遠遠不能滿足用戶的需求。為此,衡水金輪塑業有限公